注意:访问本站需要Cookie和JavaScript支持!请设置您的浏览器! 打开购物车 查看留言付款方式联系我们
初中电子 单片机教材一 单片机教材二
搜索上次看见的商品或文章:
商品名、介绍 文章名、内容
首页 电子入门 学单片机 免费资源 下载中心 商品列表 象棋在线 在线绘图 加盟五一 加入收藏 设为首页
本站推荐:
怎样用多个开关控制一盏灯
文章长度[787] 加入时间[2006/7/1] 更新时间[2026/3/23 7:59:12] 级别[3] [评论] [收藏]
在日常生活中,人们常需在不同位置控制一盏灯或一台电器的通断,旅馆、医院病房、走廊等场所尤其需要。用两个开关控制电路容易连接,三个以上开关控制的电路就很麻烦了,采用本电路妥善解决这一问题,开关数可以无限增加。
在新窗口打开查看!
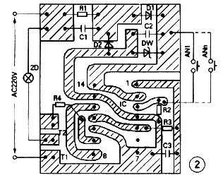
电路见图1,AC220V经降压、整流、滤波、稳压后,在C2上得到9V电压作IC的电源,IC是一块双主从D解发器CO43,IC-a构成单稳电路,IC-b构成双稳电路。单稳电路的D1端接电源正端,帮按动AN1-Ann中的任一个开关都有Q1=D1=“1”,Q1端高电平经R3对C3充电,当IC-a的复位端R1达到复位转换电平时,便有Q1=“0”。Q1高电平同时加到IC-b的CP2端,使Q2=“1”,双向可控硅受触发导通,灯亮。再按任一个按钮开关,Q1又输出“1”,(以后自动恢复为“0”)CP2又受触发一次,Q2=“0”,可控硅判断,灯熄。
在新窗口打开查看!
单稳电路的作用是避免开关触点抖动引起触发状态的紊乱,使按钮开关的作用准确可靠。图2是印板图。双向可控硅的选型视负载大小而定。
               选自《电子报》作者:松 敏

1、 本站不保证以上观点正确,就算是本站原创作品,本站也不保证内容正确。
2、如果您拥有本文版权,并且不想在本站转载,请书面通知本站立即删除并且向您公开道歉! 以上可能是本站收集或者转载的文章,本站可能没有文章中的元件或产品,如果您需要类似的商品请 点这里查看商品列表!
本站协议 | 版权信息 |  关于我们 |  本站地图 |  营业执照 |  发票说明 |  付款方式 |  联系方式
深圳市宝安区西乡五壹电子商行——粤ICP备16073394号-1;地址:深圳西乡河西四坊183号;邮编:518102
E-mail:51dz$163.com($改为@);Tel:(0755)27947428
工作时间:9:30-12:00和13:30-17:30和18:30-20:30,无人接听时可以再打手机13537585389